首 页文档资料下载资料维修视频汽修在线平台
请登录  |  免费注册
当前位置:精通维修下载 > 文档资料 > 汽车技术 > 汽车维修 > 问界维修案例
赛力斯SF5右后门把手功能失效故障检修
来源:本站整理  作者:佚名  2025-12-14 09:40:42

故障现象:右后门把手在开闭锁时不能自动缩放

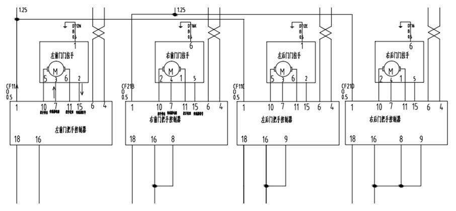
诊断思路:

1.首先判断其他3个门的门把手功能是否正常,并判断右后门把手能否手动打开,排除机械故障。
2.查看电路图发现,四个门把手分别由四个门把手控制器控制,且由车身can网络控制开闭。其他3个门把手正常,故初步排除控制源故障,将问题锁定在右后门把手控制器自身。
3.准备检查门把手控制器,拆开右后门内饰板,发现右后门把手控制器的线束插头松动,重新插接后,故障排除。
案例总结:对于车门把手故障,根据电路图提示,如果同侧车门出现故障,则考虑是电源保险断路;如果是四个车门同时出现故障,则考虑门把手控制源(BCM)或者can网络故障;如果是单个门把手出现故障,则单独考虑自身门把手控制器或者拔线线束插头,根据针脚定义分别测量其电源、搭铁、can网络线分别正常与否,根据测量结果进行下一步排查工作。

关键词:

文章评论评论内容只代表网友观点,与本站立场无关!

   评论摘要(共 0 条,得分 0 分,平均 0 分)

推荐阅读

图文阅读

Copyright © 2007-2017 down.gzweix.Com. All Rights Reserved .
页面执行时间:60,281.25000 毫秒