·上一文章:宝马3系列启动后熄火
·下一文章:宝马7系列自动熄火
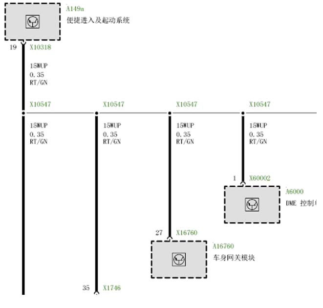
故障症状:E60点火开关KI.15不能打开 客房反映点火开关总线端15不能打开,仪表显示方向盘锁止 . 故障存储: A119 CAS ELV 电源 2E8E DME 智能型蓄电池传感器 2.测量了CAS的供电与CAS和同ELV之间的电线连接是正常的,读取CAS控制单元的数据那插口槽与起动停止按钮的霍尔传感器信号都识别, 可是按起动停止按钮时测量CAS供ELV的电源线是没有0V,断开智能型蓄电池传感器去测量也是上述结果,那可排除蓄电池传感器这个原因,又测量ELV的BUS线波形是一条12V电压直线.通过快速删除故障记忆上述两个故障可被删除,再次诊断车辆已经没有存储故障记录.然后再对CAS与内部计数器的复位,但故障症状还是一样.点火开关还只能打开R档。我们将另外车的CAS与钥匙安装到了此车试车那总线端KI.15能打开.而ELV(电动转向柱锁)也工作正常同,按照上述工作判断原因两个: 1.CAS模块硬件故障 2钥匙工作不良 因为钥匙能打开总线端R档,那就是CAS模块的可能性最大,订购了新的CAS,当我们安装了新的CAS模块,用原来的钥匙确实能打开总线端15,然后对车辆编程/设码,对车辆编程/设码是成功的,在编程/设码后去关闭点火开关,但再次去打开点火开关那总线端KI.15就不能被打开了,也就是说故障症状与原来一样. 后来点火开关在R档状态下将CAS模块总线端的状态数据与正常的车对比发现15WUP正常电压为0V.(看下图为故障车总线端的状态数据) 去断开CAS的X10318.PIN19.15WUP线后点火开关能正常打开总线K15端,而测量15WUP线电压在点火开关任何状态下都为11V, 逐个断开15WUP上的相应模块去确定故障点,最后是车身安全网关模块的硬件故障导致此原因。

