·上一文章:用M62253AGP构成的锂电池充电电路
					·下一文章:以理想二极管组成的的整流电路
				
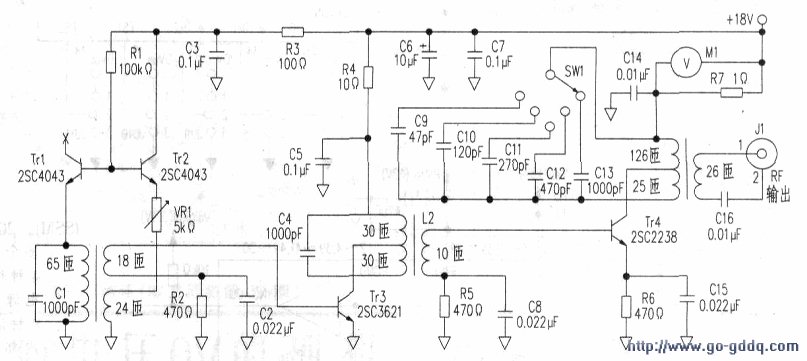
		       附图是用无线方式向对方电路提供电源的振荡频率为300kHz、输出功率为1W的振荡电路。
Tr2和变压器Ll组成基极调谐型LC振荡电路。Trl是补偿用的晶体管,利用Trl的发射结对Tr2的VBE的温度特性进行补偿。改变VRI的阻值可以改变振荡器的频率。
振荡信号从变压器Ll的一个次极绕组输出,以防止负载变化对振荡频率造成影响。
Tr3对来自振荡级的信号进行功率放大,向丙类输出级Tr4的基极提供足够的甚极电流,Tr3和Tr4之间采用变压器L3耦合,实现Tr3的高输出阻抗与Tr4的低输入阻抗之间的阻抗匹配,并且可以去除不需要的高次谐波。L3的初级电感和电容器C4组成谐振电路。为了增大谐振电路的O值,变压器L3的初级绕组采用抽头方式,将Tr4的集电极与变压器L3的抽头连接,减小Tr4对谐振电路O值的影响。
为了能改变输出级谐振电路的谐振频率.在输出级集电极电路中增加了一个切换谐振电容的开关SW。但是在切换谐振电容时,有时会出现Tr4的集电极和发射极之间被击穿的故障。
造成Tr4被击穿的原因是开关sw在切换电容器时会短暂地切断谐振回路,在电感中正好因为较大的电流流过,那么在切换的一瞬间电感的两端会产生很高的反向电动势Vr。
反向电动势Vr与电源电压VCC相加,一起加到三极管Tr4的集电极与发射极之间,若叠加后的电压很高就会造成击穿。
解决问题的方法有两个。一是在切换谐振频率时先将电源暂时关断.切换后将再接通电源。男一个方法是改用短路型开关,这样做可以减小Tr4被击穿的可能性。
注:短路型开关在切换触点时.切换刀片先将前后两触点短路,再脱离前触点,最后切换到后触点,不会出现于触点的开路状态。
