·上一文章:用在自行车上的智能电子锁
·下一文章:采用NE555的红外接近检测电路
在D类放大器中由于用数百kHz的载波对模拟信号进行开关处理,所以在输出信号中包含有数百kHz的载波成分。为了去除高频载波成分,必须在放大器的输出电路中接入LC低通滤波器。但这样做会带来性能恶化、元件数量增加的问题。
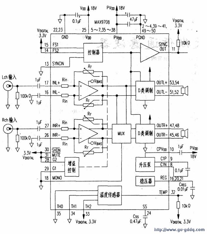
下图是一款不用LC低通滤波器的D类放大器。
MAX9708是美信公司生产的D类放大器集成电路。接8Ω负载时可以输出2x21W,接4Ω负载时可以输出lx42W的功率。电路的效率高达87%.集成电路消耗的功率不大,不需要使用大的散热器。
调制方式可以在固定频率调制(FFM:FixedFregueneModulation)和频谱扩散调制(SSM:SpreaDSPectmmModulation)两种调制模式中随意选择。
开关频率在FFM时可以从160kHz、200kHz、250kHz中进行选择,在SSM时为200正负4kHz。增益可以在+22dB、+25dB、+29.5dB.+36dB中进行选择。失真率在0.1%以下
