PC-9机芯包括的机型有CHD4377、CHD5177、CHD4379和cHD5179。下面以信号流程框图的形式对这种机芯的高清背投彩电的电路结构加以说明。
1.PC-9机芯供电系统
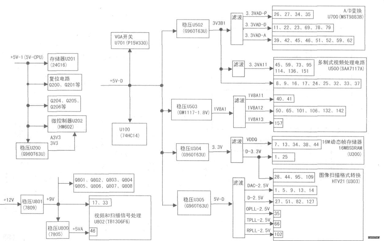
PC-9机芯的电源电路和PC-5机芯大致相同,只是输出的电压和电源所带的负载电路有所不同.具体见上图、中图所示。
2.PC-9机芯遥控系统
PC-9机芯遥控系统由微控制器HM602(U202)、存储器24C16(U201)及相应接口电路组成,如下图所示。
1、2脚是接地端,5、6、36脚是+3.3v电源输入端。
3脚外接供电滤波电路。
(4)脚是复位端,Q200、D201、C212、R227、R278、R279、R262等组成复位电路。
7脚接会聚板EN控制输出,会聚调整时为高电平,退出会聚时为低电平。
8、9脚分别为SDA、SCL,该组总线挂接数字会聚组件,对会聚电路进行控制。
10脚输出会聚复位电压,对会聚电路进行复位操作。
15脚为遥控信号输入端,33、34脚为本机按键输入端。通过这三个端,可实现对电视机的操作。
16脚输出会聚静噪控制端。
17脚输出静音控制电压,对AV输出进行静音控制。
(18)脚为待机/开机控制端,开机时为低电平,待机为高电平。
(19)脚是伴音功放TDA2616的静音控制端,高电平为静音状态,低电平为非静音状态.
(20)、(21)脚分别为SDA E2P、SCL E2P端.该组总线外挂存储器24C16,存储器通过这组线与微控制器进行数据交换。
(22)脚为存储器24C16写保护端,正常时为高电平。
(24)脚输出耳机音量控制电压。
(25)脚为X射线保护端,正常时为低电平,保护时为高电平。
(26)、(27)脚连接时钟电路R266、X200、C200、C201。
(28)、(29)脚为SYS10、SYS20控制端.用于选择高频头伴音制式。
(31)、(32)脚为分别为SDAM、SCLM端,该组总线外挂高频头N100、图像A/D变换电路MST9883B、多制式视频解码电路SAA7117A、视频信号处理电路HTV121、音频处理电路NJW1142、视频和扫描信号处理电路TB1306FG等。
(35)为AFT电压输入端。
(37)脚为指示灯控制端,控制K板上LED的亮、熄。
(38)脚输出电压控制电子开关电路U701(PI5V330),实现图像信号与VGA信号的切换。
(40)脚输出快速消隐信号。输出字符时.该脚电压为高电平。无字符时输出低电平。
(41)脚输出字符消隐信号。输出字符时,该脚电压为高电平;无字符时为低电平。
(42)、(43)、(44)脚为字符R、G、B输出端。
(47)、(48)脚输入行场同步脉冲,实现字符同步和定位。


