4.TILT(旋转电路)
TILI’电路有两组电源:14V和6.3V,通过控制Q212和Q213的导通情况可以改变TILT线圈的电流方向(图15中,Q212导通时,电流从14V流向6.3V;Q213导通时,电流从6.3V流向接地端)从而实现画面左右旋转调节功能。
TILT是从CPU输出的控制信号,TILIT控制电压的高低会影响0211的导通状况,TILIT电压升高,Q211处于饱和导通时,0211集电极变成低电位,此电位通过R266和R267耦合到.0212和0213基极,此时0212截止,0213导通;同样,当TILT电压下降至使Q211进入放大甚至截止状态时,其集电极电位变高,此电位通过R266和R267耦合到Q212和Q213基极,此时Q213截止,Q212导通。通过TILT电压控制Q211的导通状况可以实现对流过TILT线圈电流的控制,从而实现旋转角度的控制。

5.亮度控制、消亮点线路原理和常见故障
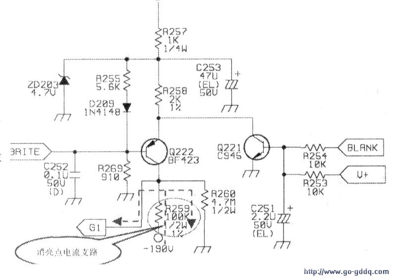
亮度控制电路通过BRITE电压控制0222的导通程度,改变R258、Q222和R259支路的电流,从而改变G1电压的大小,将-190V电压降至一70V左右供给Gl.实现对亮度的调节功能,见下图。
此电路还有遮没的作用,它是通过BLANK(来自CPU)和v+(来自SAA4856)信号来控制Q221完成,在遮没期间.BLANK和v+为高电平.此电平使Q221饱和导通,Q221集电极电压被拉低至0.3V左右,Q222截止,-190V电压通过R259和R260分压后(-184V)送给Gl.显像管截止产生遮没作用。BLANK和v+撤除后Q221恢复至截止状态,不影响C1电路的正常工作。
消亮点的工作原理是:显示器关机后,BRITE控制信号、6.3V电压立即消失,0222截lL,此时由于-190V供电电路存在滤波电容C326(消亮点电容),所以-190V电压不会马上消失,这个电压通过R259和R260分压后变成约-184V的电压送到显像管Gl显像管截止,达到消亮点目的。
亮度控制电路常见的故障是R259变大或开路引起Gl升高,引起图像亮度过高或关机亮点。
维修关机亮点故障时,建议取下Video板,避免亮点轰击而损坏显像管。
