一辆行驶里程约3万km,配备B229 1.5L轿车,手动变速器的福特嘉年华轿车。该车发动机故障灯亮,ABS灯亮,转向系统灯亮,驻车制动灯亮,PATS灯闪烁(图1),不能着车。

故障诊断:用IDS诊断仪检查,车辆不能识别,用先前对话功能检测发现,高速网络(HS-CAN)上的模块全部不能进行通讯,中速网络(MS-CAN)则没有问题,BCM有两个故障码:
U0415:68-0A-BCMii;
U0121:00-0A-BCMii.
两个故障码的含义都是由ABS获得的数据无效,没有进一步更多的解释信息(图2、图3)。


用万用表检查DLC插头上的网络电压和电阻,高速网络(HS-CAN高)对地的电压为0(标准电压2.6V左右),电阻无穷大,说明电压存在有问题,但没有对地发生短路。再测量高速网络端电阻时,高速网络的端电阻只有8Ω,对地则是无穷大,说明高速网络线路或模块内部发生了短路。
断开C31接插器(图4),乘客舱方向的电阻为120Ω,说明仪表、RCM、动力转向控制模块PSC以及DLC线路没有发生短路。

而机舱方向的电阻则只有8Ω,说明发生短路的电路在机舱线束相关的这一块,在机舱内的高速网络模块只有PCM和ABS,先断开PCM的插头,电阻没有变化,说明PCM没有问题。断开ABS时,电阻变成120Ω,并可以成功启动发动机。经反复试验,确认高速网络在ABS内发生了短路,至此故障点已找到,维修自然就不成问题了。
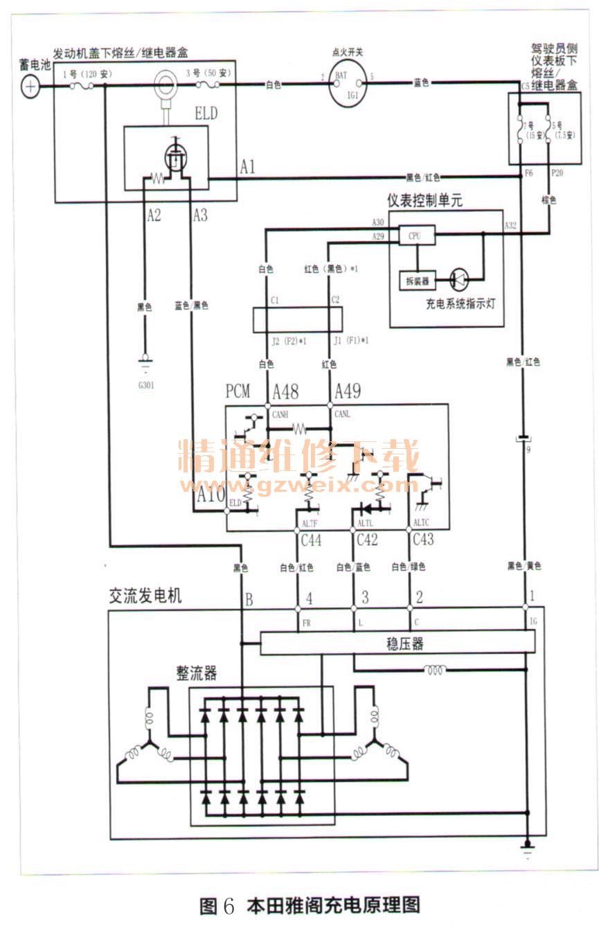
维修小结:此故障相当简单,当碰到仪表显示不正常,多个警告灯点亮,很多时候不用害怕,一般都是网络或电源线路故障,前些天碰到一辆2010款8代本田雅阁,2.4排量发动机,在行驶过程中仪表上的防盗指示灯、AT指示灯、发动机故障灯、蓄电池指示灯亮,行驶中先出现换挡冲击,最后渐渐熄火,读取故障码(图5),其中ELD是探测消耗电流大小的原件,倘若车辆电压不足,一切表面故障皆有可能。

此案例看似很麻烦,结果换了一个7号15A熔丝便排除了故障(图6)。此故障也是修出来的,仅仅换了块蓄电池,看似大毛病,按照“擒贼先擒王”的战法,往往迎刃而解!

维修点评:根据SAE的分类,CAN高速总线系统属于C类网络标准系统。主要用于与汽车安全相关以及实时性要求较高的领域,如动力系统、防滑系统等。通常传输速率在500kb/s-1Mb/s之间,并且必须支持实时的周期性的数据传输。网络结构形式一般采用线形拓扑结构,其各个节点共用一个总线作为数据通路,进行双向数据传输,提高信道利用率。总线大多数采用双绞线。这种线形结构存在缺点就是,如果链路主支总线或节点内收发器电路发生短路(总线对电源短路、总线对地短路、总线之间短路)可以导致整个系统的崩溃。就如本文两个案例故障情况所述一样。但是,汽车CAN总线短路故障有下列特点可供我们判断故障参考:1.总线上所涉及的系统故障灯都会点亮。2.故障检测仪无法识别车辆(与总线上的ECU进行通讯),帮助诊断。3.为了车辆安全行驶,有的车辆在CAN总线短路时会造成发动机无法着火,或者CAN通信转到安全保护模式。