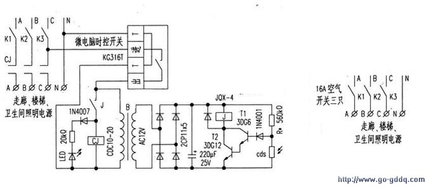
一、控制器的结构特点
控制器电路见附图。左图为原照明控制线路。右图为加了智能控制器后的电路。本控制器的特点是将成品微电脑时控开关与自制的光控开关有机地结合起来,从而克服了单独使用的局限性。
单独使用微电脑时控开关时,一旦在供电时间范围以外出现阴天光照暗的情况。需要提供照明时,因不在供电时间范围内,无法提供照明。同样,如单独使用光控开关,白天光照亮度强时不供电。阴天光照度暗和晚上供电,一直供到天亮才自动断电。而后半夜已无人上班,且电压会升高,一来浪费能源,二则减少灯泡(管)的寿命。所以,将二者结合起来互补,由微电脑时控开关控制着光控开关的供电时间。光控开关再根据光照亮度情况自动控制交流接触器的通与断。从而彻底解决了“长明灯”的现象。
二、控制器的工作过程
根据需要设置好微电脑时控开关每日供电的开启时间和关闭时间。到开启时间时。微电脑时控开关接通电源,在此时间内照明灯的亮与不亮还取决于光照亮度情况。
白天光照亮度强。光控开关内的光敏电阻cds受到光线的照射,电阻值变小,晶体管T1和T2截止,继电器J线圈失电触点断开。交流接触CJ线圈失电不吸合。主触点切断照明供电。
当阴天光照亮度弱及晚上时,由于光敏电阻cds受到的光照弱和无光照因而电阻值增大,晶体管T1和T2饱和导通,继电器J得电吸合,通过交流接触器CJ接通照明电源。到了关闭时,间时微电脑时控开关将切断光控开关的电源。光控开关失电后,交流接触器CJ线圈也将失电脱开,主触点切断照明电源。从而达到了智能控制照明之目的。
三、控制器的制作和使用
微电脑时控开关采用KG316T型,光控开关为自制。光敏电阻cds是从旧的声控延时开关上拆下的。继电器为JQX-4型,线圈额定电压为12V,为提高可靠性将两组触点并联。红LED作为光控开关的接通指示。与交流接触器CJ的线圈并联。只要所用元件为正品,焊接无误,即可成功。调试时,先不接交流接触器CJ,用手遮挡光敏电阻上的光线,J吸合,LED亮;手拿开时,J断开,LED灭。调整电阻R的阻值可调节光控的灵敏度。CJ为20A的交流接触器。线圈电压为220V,型号为CDC10-20。整个光控开关装在自制的木盒内。微电脑时控开关安装在木盒上面,在木盒的侧面开两个Φ5mm小孔用于安装LED和光敏电阻。木盒放在。配电房窗户边,IED和光敏电阻的面朝窗口。交流接触器安装在配电柜内照明控制空气开关旁,整个控制器即安装完毕。
使用时,按KG316T微电脑时控开关的说明设定好每日照明供电的开启时间和关闭时间后,就可投入使用了。
