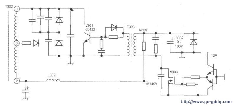
打开后盖,发现行管V301(C5422)击穿短路,取下目测,没有见到有鼓包的电容、变色的元件及虚焊、断裂处。于是,在+B滤波电容C539处并接一只100W灯泡与电压表,通电试机.+B140V正常;把隔离调压器调在150V与240V试机,+B很稳定。用竹筷敲击底板,拨动相关元件确认电源无问题后,严查逆程电容与s电容,补焊行推动变压器;测供电电阻R335正常后,用C5144换上行管(因无C5422)。由于只发现行管损坏,没有其他元件损坏,高压帽处又无打火痕迹,只好在行逆程电容C326上并接一只2000pF2kV电容,断开行供电电感串入电流表,手不离电源开关试机,行电流不到500mA,光栅出现,行幅稍大。断电后,取下并接的电容再试机,行幅正常,行流500mA。插上天线,清晰的15频道节目显现,且声色均佳。
在用遥控器试换频道时“吱”的一声,行管再次损坏,此时手摸散热器烫手。当时以为C5144不能代C5422,后来,查资料得知可以代替,且这批管子已在长虹高清彩电上用过。怀疑电路还有问题。无奈,只有再次换上行管,用一只100W灯泡代替电流表串入行供电电路(由于该电路里本有个C313,所以没有再加滤波电容),通电试机,灯泡微亮,能收台,光栅稍小,一分钟后手摸散热器温度偏高。关机,仔细思考,在修非高清彩电时屡损行管好多是行激励不足,与行推动的滤波电容有关或推动级有虚焊。按此思路去查找推动级滤波电容C337(10μF/160V)(安在7W大功率电阻R335下面,可能长期受热变值).取下目测与表测,均不见异常。据经验还是代换为好。找一只lOμF/250V的电解焊在反面(避开热源),试机,灯泡亮度与没有换电容时差不多,长时间试机,散热器只是微温,还原电路后试机一夜无问题,遂交付使用。该机至今已使用四个多月无异常,相关电路见下图。
