·上一文章:松下NV-DX100数码摄像机拍摄图像时,红色部分变黑色
·下一文章:达牌黑白摄像头,屏幕显示蓝屏
此机开机检测正常,但在使用过程中更换一块备用电池后,开机,电源指示灯一闪而灭,整机不工作,再次开机后机器无反应。
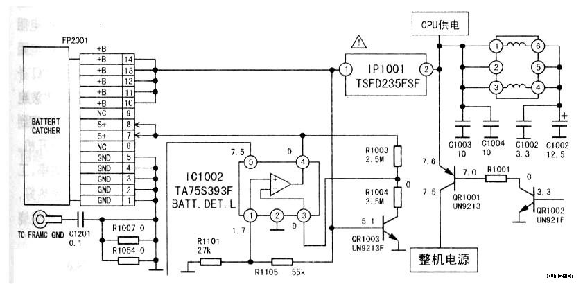
根据故障现象,初步判断故障可能出在电源电路和开/关机控制电路上。打开该机右面外壳,露出电路板,根据实物绘出该机局部电源电路如图1所示。检查该机电源开关按键能正常关断。用电池给机器加电,打开电源开关在路检测,用万用表测电池与电路坂(AO935板)接口,(10)~(14)脚电压为7.8V,正常,测保险电阻IP1001一端电压为7.8V,另一端为OV,显然不对。取下电池,用万用表检测,发现保险电阻IP1001已经断路。更换该电阻,重新开机,机器还是没有反应,于是检测开机控制电路。测开机控制开关管QR1001发射极为7.8V,集电极为OV,正常应为7.6V,测基极为OV,正常应为7.OV,明显该管工作不正常,说明QR1001不具备工作条件(电路见图)。测QR1001基极电阻R1001为47kΩ,正常;测另一只控制管QR1OO2(UN921F)发射极接地,集电极为OV,基极为0.4V,电压明显偏低(开机时正常电压为3.3V)。QR1OO2基极电压来自CPU控制开机电路,把QR1OO2基极悬空,重新开机,测该焊点电压为3.4V,说明CPU已输出开机电压,但QR1002没有工作,分析该管可能损坏。拆下三极管QR1OO2,用万用表检测,证实已经损坏,由此说明是QR1OO2损坏导致QR1001不工作。用同型号三极管将其更换后开机,机器恢复正常,各项指标良好。分析出现上述故障原因,可能是更换电池后开机瞬间电流过大,造成上述元件损坏。
